Product Summary
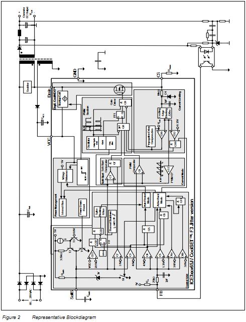
The ICE3B0365J is an Off-Line SMPS Current Mode Controller. The ICE3B0365J meets the requirements for Off-Line Battery Adapters and low cost SMPS for the lower power range. By use of a BiCMOS technology a wide VCC range up to 26V is provided. As during Active Burst Mode the ICE3B0365J is always active there is an immediate response on load jumps possible without any black out in the SMPS. In Active Burst Mode the ripple of the output voltage can be reduced <1%. Furthermore Auto Restart Mode is entered in case of Overtemperature, VCC Overvoltage, Output Open loop or Overload and VCC Undervoltage. By means of the internal precise peak current limitation, the dimension of the ICE3B0365J transformer and the secondary diode can be lowered which leads to more cost efficiency.
Parametrics
ICE3B0365J absolute maximum ratings: (1)Drain Source Voltage, VDS: 650V; (2)Pulse drain current, tp limited by max. Tj=150℃, ID_Puls1: 0.9A; (3)Avalanche energy, repetitive tAR limited by max. Tj=150℃, EAR1: 0.005mJ; (4)Avalanche current, repetitive tAR limited by max. Tj=150℃, IAR1: -0.3A; (5)VCC Supply Voltage, VVCC: -0.3 to 27 V; (6)FB Voltage, VFB: -0.3 to 5.0 V; (7)SoftS Voltage, VSoftS: -0.3 to 5.0 V; (8)CS Voltage, VCS: -0.3 to 5.0 V; (9)Junction Temperature, Tj: -40 to 150℃; (10)Storage Temperature, TS: -55 to 150℃; (11)Thermal Resistance Junction-Ambient, RthJA: 90 K/W; (12)ESD Capability, VESD: 2 kV.
Features
ICE3B0365J features: (1)650V Avalanche Rugged CoolMOS with built in switchable Startup Cell; (2)Active Burst Mode for lowest Standby Power @ light load controlled by Feedback Signal; (3)Fast Load Jump Response in Active Burst Mode; (4)67 kHz fixed Switching Frequency; (5)Auto Restart Mode for Over temperature Detection; (6)Auto Restart Mode for Overvoltage Detection; (7)Auto Restart Mode for Overload and Open Loop; (8)Auto Restart Mode for VCC Undervoltage; (9)User defined Soft Start; (10)Minimum of external Components required; (11)Max Duty Cycle 75%; (12)Overall Tolerance of Current Limiting < ±5%; (13)Internal Leading Edge Blanking; (14)BiCMOS technology provides wide VCC Range; (15)Frequency Jittering for Low EMI.
Diagrams

| Image | Part No | Mfg | Description | ![]() |
Pricing (USD) |
Quantity | ||||||||||||
|---|---|---|---|---|---|---|---|---|---|---|---|---|---|---|---|---|---|---|
![]() |
![]() ICE3B0365 |
![]() Infineon Technologies |
![]() Current Mode PWM Controllers Off-Line SMPS Currnt Mode CTRLR 650V |
![]() Data Sheet |
![]()
|
|
||||||||||||
![]() |
![]() ICE3B0365J |
![]() Infineon Technologies |
![]() Current Mode PWM Controllers Off-Line SMPS Currnt Mode CTRLR 650V |
![]() Data Sheet |
![]()
|
|
||||||||||||
![]() |
![]() ICE3B0365JG |
![]() Infineon Technologies |
![]() Current Mode PWM Controllers Off-Line SMPS Currnt Mode CTRLR 650V |
![]() Data Sheet |
![]()
|
|
||||||||||||
![]() |
![]() ICE3B0365JZ |
![]() Infineon Technologies |
![]() Current Mode PWM Controllers COOLSET IC CUR-MODE PWM CTRLR 650V |
![]() Data Sheet |
![]() Negotiable |
|
||||||||||||
![]() |
![]() ICE3B0365LXK |
![]() Infineon Technologies |
![]() Current Mode PWM Controllers Off-Line SMPS Currnt Mode CTRLR 650V |
![]() Data Sheet |
![]() Negotiable |
|
||||||||||||
![]() |
![]() ICE3B0365L |
![]() |
![]() IC OFFLINE CTRLR SMPS CM 8DIP |
![]() Data Sheet |
![]() Negotiable |
|
||||||||||||
(China (Mainland))










